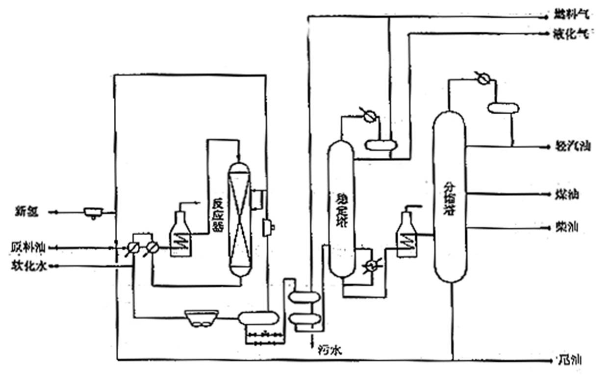
·規模為400萬噸/年,為國內*大。原料為直餾蠟油和焦化蠟油,反應溫度為400~430℃,反應壓力為153~157kg/cm3,生產石腦油、航煤、柴油和加氫裂化尾油。
·采用Shell Global Solution的HC專利技術。主要由反應部分、分餾部分、吸收穩定部分、PSA部分和公用工程以及輔助系統等部分組成
·一次通過流程,單程轉化率88%。
反應部分:兩個反應器系列并聯、爐后混油、熱高分流程
分餾部分:雙塔汽提流程,設置分餾進料加熱爐
吸收穩定部分:吸收脫吸采用單塔流程,以混合石腦油作為吸收劑
·采用DCS控制,工藝聯鎖由安全聯鎖與儀表系統(SIS) 實現。
加氫裂化裝置工藝流程示意圖

————洛陽興罡石化設備有限公司